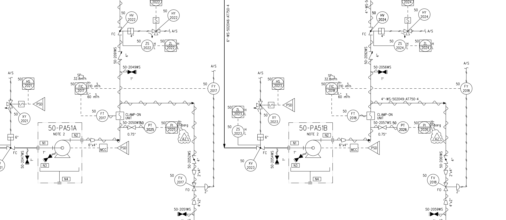
Turn legacy P&ID PDFs into structured engineering data
Adaptive Symbol Recognition extracts structured data from P&IDs, control logic, and electrical diagrams — in PDF, DXF, and DWG formats
Proven at Sweco: 1,700 engineering hours reduced to 425 across 170 diagrams. No redrawing required.
See how it worksHow does
MODEL BROKER work?
Automatically extract data from technical drawings such as P&IDs, control logic or electrical diagrams in vector graphics format.
Convert the extracted information into structured data that follows industrial standards.
Watch How It Works
Discover how Model Broker automates data extraction and reduces engineering project timelines by up to 75%.
Built for engineering teams with legacy diagrams
Model Broker is purpose-built for the industries and roles where P&ID digitization is a real operational challenge — not a nice-to-have.
Industries
- Oil & GasUpstream, midstream, and downstream plant operations
- ChemicalsSpecialty and bulk chemical process facilities
- Pulp & PaperLegacy mill documentation and plant upgrades
- Power GenerationThermal, nuclear, and district heating plants
- Process IndustryAny facility with P&ID-driven engineering workflows
- EPC FirmsEngineering, procurement and construction contractors handling multi-plant projects
Buyer roles
- Engineering ManagerResponsible for digitization scope, budget, and delivery
- Lead Automation EngineerDealing with legacy PDFs and control logic migration
- Digital Transformation LeadBuilding the case for intelligent plant data
- EPC Project LeadRunning brownfield conversion projects under time pressure
Software Features
Symbol recognition
Symbols in drawings are recognized by configuring patterns based on the graphical primitives.
Text recognition
Text can be mapped as attributes of the recognized symbols.
Connectivity
Connectivity between different
diagram components is automatically created.
See the transformation: from static P&ID to structured DEXPI data
Real input, real output. Select a diagram below to explore the original PDF, the Model Broker recognition view, and the exported DEXPI XML.
Success Stories
Proven time savings at every scale
Accurate
Automatic and efficient data extraction, with highly customizable configuration and mapping options.
Reduce possible human errors with automatic and high quality results.
100%
Even 100% recognition coverage can be reached.
70%
Reduction in migration work versus manual redrawing — 1,275 hours saved on 170 diagrams at Sweco.
Interoperability
Standardized output formats guarantee interoperability of the results.
User friendly
Model Broker empowers anyone with a process or automation technology background to use it effortlessly.
Without requiring expertise in machine learning methods.
Transform Static P&IDs into contextual Knowledge Graphs
Export your intelligent DEXPI data as RDF knowledge graphs ready for Neo4j, AI applications and semantic web technologies
Ready to Move From Drawings to Structured Data?
Whether you need to validate the technology first or have a project ready to run, we have a path that fits your project and timeline.
Start With a Proof of Concept
Not sure if Model Broker fits your environment? We work alongside your team to validate the use case with your own P&IDs and infrastructure — before you commit.
- 1Scoping call to define the PoC objectives
- 2Hands-on joint PoC in your environment
- 3Structured onboarding and training for your team
Best for teams evaluating the technology or running a pilot project.
Digitize as a Managed Service
Already have a project in scope? We embed directly into your project and deliver the P&ID transformation — fully managed, with your team gaining capability along the way.
- 1Project scoping and solution design
- 2Delivery led by our specialists
- 3Knowledge transfer and handover documentation
Best for teams with a defined project scope and a firm timeline.
Not sure which path fits?
Tell us where you are — we'll recommend the right starting point.
Book an intro call
See our solution in action.
Request a demo.
Send an email to:
contact@semantum.fi
Matti Huhtinen
Application Key User
"This has been good for AFRY because then AFRY's customer don't need to pay for redrawing and with that conversion is so much easier to start when existing diagrams are in intelligent form already!"See reference
Niko Ruokolainen
Specialist
“With Model Broker and DEXPI, the exchange of P&ID information is more time efficient. Thus, a considerable number of resources can be saved in process design projects.”See reference
Verified Client
"A newly assigned team member, with just one month on the job, successfully extracted approximately 5,000 tags from around 150 P&IDs with 99% accuracy. Compared to traditional manual methods, this led to a 30–40% reduction in workload."
Verified Client
"Over the course of one year using Model Broker, there was a case where work time for a single job was reduced from 250 hours to 50 hours. In a job involving around 100 P&IDs and 3,000 instruments, the highlight feature on the Model Broker screen was especially praised for reducing confirmation workload. We're going to expand the use of Model Broker to more jobs going forward."

